(07)550-3689
mpi@ms10.hinet.net
08:00-17:00
首頁
home
關於大翰科技
about us
產品服務
product
環境監測分析儀
煙氣分析儀
連續式分析儀
移動式分析儀
煙道粉塵不透光率監測
空氣中有機氣體監測
排放口VOC監測
無塵室汙染物分析AMC
製程線上分析儀
氣相層析分析儀
紅外線分析儀
紫外線分析儀
雷射分析儀
氧氣分析儀
順磁式原理
氧化鋯原理
電化學原理
雷射原理
硫化氫/總硫分析儀
熱導式分析儀
其他分析儀
水份分析儀
散射拉曼分析儀
氫氣監測分析
氣體偵測器
攜帶式氣體檢測器
環境檢測
個人防護
固定式氣體偵測器
可燃性氣體偵測器
毒性氣體偵測器
報警控制器
開放路徑式氣體偵測器
火焰偵測器
氣體產生器
樣品處理系統
平台上樣品氣處理系統
Nafion氣體乾燥管
採樣探頭
樣品卻水冷凝器
樣品處理系統
採樣加熱管
NOx轉換器
氣體成像監測系統
H2S、HG吸收劑
分散式溫度感測 DTS
分散式聲學感測 DAS
最新消息
news
銷售實績
最新消息
技術交流
news
第22期
第21期
第20期
第19期
第18期
第17期
第16期
第15期
第14期
第13期
第12期
第11期
第10期
第09期
第08期
第07期
第06期
第05期
第04期
與我們聯絡
contact
首頁
home
關於大翰科技
about us
產品服務
product
環境監測分析儀
煙氣分析儀
連續式分析儀
移動式分析儀
煙道粉塵不透光率監測
空氣中有機氣體監測
排放口VOC監測
無塵室汙染物分析AMC
製程線上分析儀
氣相層析分析儀
紅外線分析儀
紫外線分析儀
雷射分析儀
氧氣分析儀
順磁式原理
氧化鋯原理
電化學原理
雷射原理
硫化氫/總硫分析儀
熱導式分析儀
其他分析儀
水份分析儀
散射拉曼分析儀
氫氣監測分析
氣體偵測器
攜帶式氣體檢測器
環境檢測
個人防護
固定式氣體偵測器
可燃性氣體偵測器
毒性氣體偵測器
報警控制器
開放路徑式氣體偵測器
火焰偵測器
氣體產生器
樣品處理系統
平台上樣品氣處理系統
Nafion氣體乾燥管
採樣探頭
樣品卻水冷凝器
樣品處理系統
採樣加熱管
NOx轉換器
氣體成像監測系統
H2S、HG吸收劑
分散式溫度感測 DTS
分散式聲學感測 DAS
最新消息
news
銷售實績
最新消息
技術交流
news
第22期
第21期
第20期
第19期
第18期
第17期
第16期
第15期
第14期
第13期
第12期
第11期
第10期
第09期
第08期
第07期
第06期
第05期
第04期
與我們聯絡
contact
最新消息
news
最新消息
#
SpectraScan 2400 在C4工廠投入互鎖控制
詳細閱讀
#
3M 併購Scott Safety
詳細閱讀
#
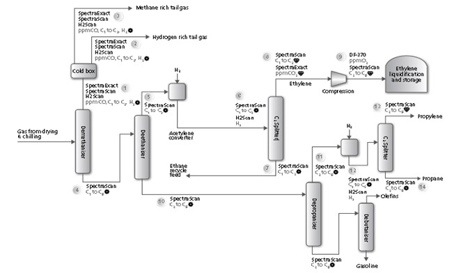
乙烯製程中的分餾及加氫單元
詳細閱讀
45
46
47
48
49
分類目錄
銷售實績
最新消息
商品詢問
您對我們的商品有相關疑問嗎?
前往諮詢